
Consider my above Image. I am using Linux Dedicated Server, PHP & mySQL. Is this architecture is possible or not? If possible please explain the details. If not possible, please suggest me another best way to accomplish the model. If you think that PostGres is best for this model, also suggest me.
Please help me asap. Thanks in advance. (If you have to know more, please make a comment.)
Edit:
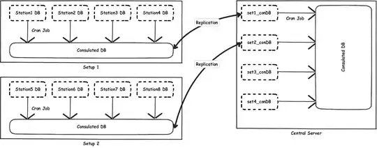
I am going to setup a web application where I will have a huge traffic. My each Station will generate a huge traffic. So I am planning to store individual station's data in different mySQL servers. Staion DBs are that kind of DBs. Now as I have to generate reports based on all the Stations of my client, I am planning to consolidate all the databases together. For load balancing I am using more than one setups where multiple Stations will reside in each Setup. Now I want to run a cron job on each Station DB to consolidate the Setup Consolidated DB. Now Setup Consolidate DB will be replicated in the Central Server's individual Setup_Consolidated DBs. I now run a cron job again to Consolidate these DBs and finally I am able to make the necessary reports of my Client.
I want to know, if I am wrong in model design or if you have better idea. Please let me know in details with the Techno you suggest.